来源 :金融界2022-11-09
11月8日,宁德时代新能源科技股份有限公司“车辆热管理系统及车辆”专利获授权。

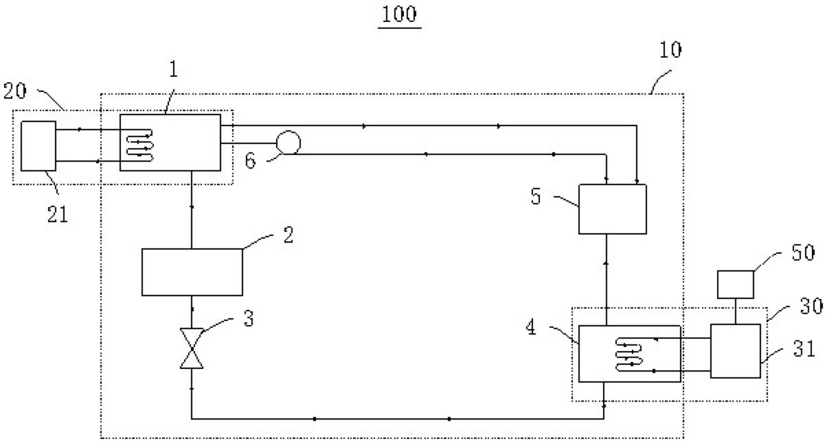
摘要显示,本专利中车辆热管理系统包括吸收式制冷系统;第一热管理部件用于调节发动机和/或电机的温度,与吸收式制冷系统的发生器连接;第二热管理部件用于调节动力电池的温度,与吸收式制冷系统的蒸发器连接。第一热管理部件为第一散热盘管,该散热盘管用于与发动机和/或电机接触换热。本申请实施例的车辆热管理系统合理利用发动机和/或电机的热量调节动力电池的温度,提高动力电池的安全性能,提升车辆的续航里程。