卫星化学近期项目投资建设动作频频,旗下控股公司江苏嘉宏新材针对高性能新材料项目一期工程进行第二次环评公示,拟投资114亿建设2套40万吨/年的PO装置和2套26万吨/年的丙烯腈装置等;另外,公司发布公告,拟投资150亿建设绿色化学产业园,其中包括10万吨α-烯烃与配套POE装置。
拟建80万吨/年PO、52万吨/年丙烯腈装置
12月28日,嘉宏新材进行高性能新材料项目一期工程环评第二次公示。据悉,该公司为卫星化学下属控股公司,卫星化学认缴7亿元,占股70%。

从项目的环境影响报告书来看,嘉宏新材将在连云港石化产业基地内建设80万吨/年的PO装置、52万吨/年的丙烯腈装置以及其他高性能新材料装置。项目主要内容如下。

项目名称:江苏嘉宏新材料有限公司高性能新材料项目一期工程;
项目性质:新建;
建设单位:江苏嘉宏新材料有限公司;
建设地点:连云港石化产业基地内,石化七道以南、港前大道以西;石化七道以南、港前大道以东;
占地面积:项目总征地面积为约95.22公顷,其中997地块占地66.44公顷,1350地块占地28.78公顷(包括220总降区域18.77公顷;火炬设施及污水处理站10.01公顷);
投资总额:1137867万元,其中环保投资118948.7万元,环保投资占总投资的10.5%;
劳动定员及工作制度:项目职工定员916人,四班两运转,年工作时间8000小时;
建设周期:项目建设总周期为36个月。
主要建设内容:包括6套 45万吨/年过氧化物装置、2套 40万吨/年环氧丙烷装置、2套 26万吨/年丙烯腈装置、1套 6万吨/年 SAR装置、1套 30万吨/年合成氨装置、1套 12万吨/年甘氨酸装置。
整个项目的产品方案如下表:
表?项目产品方案一览表

建设规模
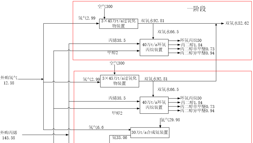
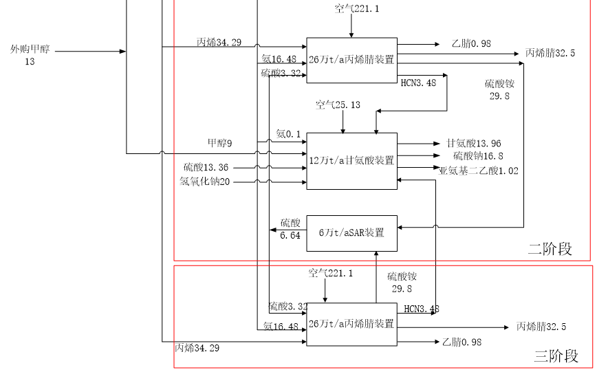
本项目分三个阶段实施,一阶段主要生产装置包括1#环氧丙烷装置、1#—3#过氧化物装置;二阶段主要装置包括2#环氧丙烷装置、4#—6#过氧化物装置、1#丙烯腈装置、SAR装置、合成氨装置、甘氨酸装置;三阶段主要装置为2#丙烯腈装置。
一阶段主要装置规模如下:
1、1#环氧丙烷装置
包括40万t/a环氧丙烷装置1套,主要产品为环氧丙烷40万t/a,副产品丙二醇1.472万t/a、丙二醇单甲醚0.584万t/a、丙二醇异甲醚0.752万t/a。
2、1#-3#过氧化物装置
包括45万t/a双氧水装置3套,主要产品为双氧水42.1万t/a。
二阶段主要装置规模如下:
1、2#环氧丙烷装置
包括40万t/a环氧丙烷装置1套,主要产品为环氧丙烷40万t/a,副产品丙二醇1.472万t/a、丙二醇单甲醚0.584万t/a、丙二醇异甲醚0.752万t/a。
2、4#-6#过氧化物装置
包括45万t/a双氧水装置3套,主要产品为双氧水42.1万t/a。
3、1#丙烯腈装置
包括26万t/a丙烯腈装置1套,主要产品为丙烯腈26万t/a,副产品为乙腈0.784万t/a。
4、SAR装置
包括6万t/aSAR装置1套,主要产品为硫酸约5.312万t/a。
5、合成氨装置
包括30万t/a合成氨装置1套,主要产品为氨26.4万t/a。
6、甘氨酸装置
包括12万t/a甘氨酸装置1套,主要产品为甘氨酸约11.168万t/a,副产硫酸钠13.4万t/a、亚氨基二乙酸0.8万t/a。
三阶段主要装置规模如下:
1、2#丙烯腈装置
包括26万t/a丙烯腈装置1套,主要产品为丙烯腈26万t/a,副产品为乙腈0.784万t/a。
项目工艺装置建设规模如下表。
表?本项目工艺装置建设规模

总工艺流程方案
本项目工艺装置技术选择和来源详见下表。
表工艺装置技术选择和来源

项目中的PO装置以外购丙烯为原料,利用连云港石化产业基地内副产氢气,通过双氧水直接氧化法生产环氧丙烷,双氧水由配套的双氧水装置制备;丙烯腈装置以外购乙烯为原料,通过丙烯氨氧化法生产丙烯腈,原料氨来自合成氨装置;丙烯腈装置副产的氢氰酸(HCN)作为甘氨酸装置的原料用于生产甘氨酸。
项目全厂总物料走向如下图:


项目经济及社会效益:本项目建成后,利税如下(正常年100%负荷):年产品销售收入为1655664万元,年均为国家缴纳税金44488万元,为企业创造利润13806万元。可为社会解决劳动力可为940人提供劳动就业岗位,年支出工资及福利17784万元。
拟投资150亿建设绿色化学新材料产业园
另外,在12月30日,卫星石化发布关于对外投资的公告。公告的主要内容如下:

12月28日,卫星化学与国家东中西区域合作示范区(连云港徐圩新区)管委会签署《投资项目合作协议书》,公司拟在连云港徐圩新区投资新建绿色化学新材料产业园项目。该项目总投资含税约150亿元,其中固定资产投资含税约130亿元。
建设内容主要包括年产20万吨乙醇胺(EOA)、年产80万吨聚苯乙烯(PS)、年产10万吨α-烯烃与配套POE、年产75万吨碳酸酯系列生产装置及相关配套工程,共分三期进行分步实施:
一期项目计划建设内容包括2套15万吨/年碳酸酯及电解液添加剂装置,2套10万吨/年乙醇胺装置,2套20万吨/年聚苯乙烯装置及配套公辅工程;
二期项目计划建设内容包括年产10万吨α-烯烃及POE装置,年产15万吨/年碳酸酯系列装置;
三期项目计划建设内容包括年产40万吨聚苯乙烯(PS)装置,年产30万吨碳酸酯系列装置等。项目计划于2022年3月30日前开工建设,三期项目于2027年12月全部建成投产。
项目建设的意义:可以依托上游大化工平台,打造绿色新材料产业链。利用公司?90 万吨PDH制丙烯和 125 万吨乙烷裂解制乙烯,在上游搭建起丰富的原料库。在此基础上,通过该新材料项目的建设,将对当前及 C2 项目二阶段产品进一步深加工,有效提升产品附加值,其中聚苯乙烯以 C2 项目二阶段产品苯乙烯为原料,2020 年我国聚苯乙烯进口依存度达 31.13%,投产后可有效进行进口替代;碳酸酯和乙醇胺以现有环氧乙烷为原料,其中乙醇胺可广泛应用于洗涤用品、
医药、农药等领域;POE 则是烯烃与α-烯烃无规共聚得到的弹性体,
性能优异,可广泛用于光伏、汽车零部件、发泡材料、电线电缆等
领域,目前国内企业尚无实现产业化。随着规划产能的陆续投产,
公司盈利水平和成长性将得到持续提升。